Modified Rankine Cycle Without Heat Rejection, Driven by a Wet-Vapor-Region Thermocompressor

  • Short Desription

    Abstract/Short Description of Invention

  • Problem Addressed

    Describe The Problem the Invention Addresses in Simple Terms

  • Solution to Solution

    The Invention Namely the Solution to the Problem

  • Prior Art Addressed

    Invention Addressed a Major Gap In Prior Art

  • Unique Features

    Unique Features of Product/Process/Service

  • Commercial & Market View

    Commercial and Market Potential

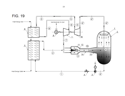
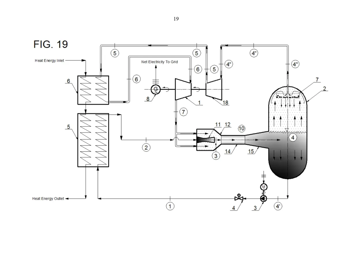
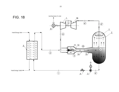
The disclosed concept relates to a novel modified and simplified Rankine steam-turbine cycle without rejection of heat in the cycle, which is driven by a thermocompressor (ejector) operating in the wet-vapor region, to the end of achieving of the maximum possible (~100%) thermal efficiency of the thus modified Rankine cycle. Wet-vapor mixture circulating within the thermocompressor is being separated in a cylindrical separation tank, so that the saturated water is pumped to a water heater where it receives the cycle heat input, while the saturated vapor is expanded in a back-pressure steam turbine producing useful mechanical work and is then recirculated back to the thermocompressor, where it is being re-pressurized by the primary fluid (pumped and heated saturated water). The concept can be applied to steam-turbine-cycle power-plants fueled by: coal or solid/liquid/waste fuel, nuclear fuel (using boiling water reactors, pressurized water reactors, pressurized heavy-water reactors, gas-cooled reactors, molten salt reactors or liquid-metal-cooled fast reactors) or renewable energy sources (Solar energy, biomass, geothermal). The concept can also be used in the form of the bottoming steam-turbine-cycle part of a combined gas-turbine/steam-turbine cycle power plant.

The Invention addresses the problem of fuel shortage/longevity and climate changes (global warming phenomena) by a drastic improvement of the modified-Rankine-cycle thermal efficiency.

The Invention addresses the problem of fuel shortage/longevity and climate changes (global warming phenomena) by a drastic improvement of the modified-Rankine-cycle thermal efficiency. This invention shows how can this ideal maximum-thermal-efficiency thermodynamic cycle be practically achieved, thus enabling a much longer use of fossil and nuclear fuels and an efficient reduction of global-warming gases (greenhouse gases) in the Earth’s atmosphere.

N/A

The first and the main object of the disclosed invention is to provide a novel modified and simplified Rankine steam-turbine cycle without rejection of the cycle heat, which is driven by a thermocompressor (ejector) operating in the wet-vapor region, to the end of achieving of the maximum possible (~100%) thermal efficiency of the thus modified Rankine cycle. The disclosed invention further reveals that the wet-vapor mixture contained in the modified-Rankine-cycle system and circulating within the thermocompressor is separated in a cylindrical separation tank, so that the saturated water is pumped to a water heater where it receives the cycle heat input, while the saturated vapor is expanded in a back-pressure steam turbine producing useful mechanical work and is then recirculated back to the thermocompressor, where it is being re-pressurized by the primary ejector fluid (pumped and heated saturated water). Since the back-pressure-steam-turbine’s power output largely exceeds the saturated-water-pump’s power input and there is no cycle heat rejection, the theoretical maximum thermal efficiency of the thus modified Rankine cycle is close to 100%.

Industries where the invention can be useful?

Energy generation and utilities

Potential Customers/End Users. Who might benefit?

Utility companies (public and private) and original energy-generation/conversion equipment manufacturers
Estimated Valuation $5,000,000.00
Stankovb21
Stankovb21
0 Deals In Queue
Estimated Valuation $5,000,000.00
N/A
( 0 Reviews )
Application Number
18/364,739
Patent Number
12,404,784
Applicant
Branko Stankovic
Country
Industry
Energy and Utilities
Patent Type
Single Patent
Available For
Sale&License

Documents

Actions

Complete Specification

Added all portfolio

Country Current Status Patent Application Number Patent Number Applicant / Current Assignee Name Title Google Patent Link
granted 18/364,739 12,404,784 Branko Stankovic Modified Rankine Cycle without Heat Rejection, Driven by a Wet-Vapor-Region Thermocompressor Google patent link
You May Also Llike

You may also like the following patent